Oggi è martedì 31 marzo 2026, 16:36

Tutti gli orari sono UTC + 1 ora [ ora legale ]




Apri un nuovo argomento Rispondi all’argomento  [ 46 messaggi ]  Vai alla pagina Precedente  1, 2, 3, 4  Prossimo
Autore Messaggio
 Oggetto del messaggio: Re: E645/6: Indebolimento campo.
MessaggioInviato: giovedì 21 aprile 2011, 20:06 
Non connesso

Iscritto il: mercoledì 8 dicembre 2010, 19:16
Messaggi: 508
Giusto Guido; per completezza mettiamoci anche questo.
La locomotiva è dotata del PSS (pressostato di sicurezza e scatto); tale apparecchio provoca l'apertura del relè RTZ (relè di trazione o di scatto oppure 1° relè d’inserzione locomotiva ) che provoca la disinserzione della locomotiva con "successione di scatto" in caso la pressione in condotta generale, scenda sotto i 3.5 bar. Per successione di scatto, riferendoci alla locomotiva in SUPER PARALLELO, si intende:

1 ¨ Apertura RTZ
2 ¨ contattori B (*) e 29
3 ¨ contattore C
4 ¨ relè RaI
5 ¨ contattori 32 e 33
6 ¨ contattori 5 ÷ 28
7 ¨ contattori 1-2-3-4
8 ¨ A-30-31-34÷37-39-41-43÷46 (disinserz. Ioc.).
9 ¨ relè RR (ed eventualmente RA) e retrocessione AVV.
(*) L’apertura del cont. B, tramite il suo blocco Bap-5 determina la chiusura dei cont. 30 e 31 se lo scatto avviene durante l’esclusione reostatica in SP, P o PP.

...................questo thread comincia a piacermi sempre di più!!!

Saluti, Andrea.


Top
 Profilo  
 
 Oggetto del messaggio: Re: E645/6: Indebolimento campo.
MessaggioInviato: venerdì 22 aprile 2011, 16:04 
Non connesso

Iscritto il: lunedì 23 agosto 2010, 11:04
Messaggi: 31
Cita:
...................questo thread comincia a piacermi sempre di più!!!


Concordo appieno, sarebbe molto interessante aprire una serie di thread di questo tipo in cui parlare di queste questioni riguardanti i circuiti comando e blocco dei vari mezzi di trazione tradizionali, argomento al quale sono anche io molto interessato; magari ad avere la vostra preparazione riguardo ai 646 e 656!
Anche perchè non so voi, ma a non parlarne mai, dopo un po' ti scordi di quello che hai studiato!


Top
 Profilo  
 
 Oggetto del messaggio: Re: E645/6: Indebolimento campo.
MessaggioInviato: venerdì 22 aprile 2011, 20:07 
Non connesso

Iscritto il: domenica 2 dicembre 2007, 11:43
Messaggi: 2262
Località: Catanzaro
Nel E656 con la maniglia in posizione M, muoveremo la locomotiva con il PAC. Mi chiedevo perchè in questo caso non esiste un indebolimento campo?


Top
 Profilo  
 
 Oggetto del messaggio: Re: E645/6: Indebolimento campo.
MessaggioInviato: venerdì 22 aprile 2011, 21:50 
Non connesso

Iscritto il: mercoledì 8 dicembre 2010, 19:16
Messaggi: 508
Posizionando il banco in "M" (manuale) è possibile ottenere l'esclusione del reostato paso passo, cioè chiudendo un contattore per volta, ad ogni "pomellata" del P.A.C.
Questa condizione è molto comoda e utile, quando si accosta la locomotiva al treno e per "pressare"; però è anche molto utile in caso di particolari e difficili avviamenti, dove la regolazione della velocità di esclusione del reostato con il potenziometro, può non essere sufficiente. Voglio ricordare che i potenziometri posti nelle cabine di guida, servono per regolare la velocità di rotazione dell'avviatore automatico, tramite il segnale logico inviato dal R.A.E., e di conseguenza, l'assorbimento di corrente. Ritornando all'avanzamento comandato, noi possiamo realizzare l'esclusione del reostato in modo manuale, senza l'intervento del R.A.E.; quest'ultimo interviene facendo retrocedere l'avviatore, solo se si supera la corrente di 600 Ampere nel ramo motori. Arrivati in 31^ posizione, termina l'esclusione del reostato e possiamo comandare anche i 5 gradini di indebolimento di campo, perchè come abbiamo visto in precedenza, si chiude il relè RaII. Il pomello P.A.C. puo essere usato per ottenere l'avanzamento comandato, anche in "SERIE PARALLELO", "PARALLELO" e "SUPER PARALLELO"; Questo è possibile escludendo il R.A.E.. Infatti posizionando il C.R.A. (commutatore relè di accelerazione) su 2 (escluso) possiamo utilizzare il P.A.C. per escludere il reostato. Ovviamente per effettuare le transizioni bisogna portare la maniglia del banco nella posizione di combinazione voluta e riprendere a "pomellare" per escludere le resistenze del reostato. In queste situazioni, essendo il R.A.E. escluso, non si ha più l'intervento automatico di retrocessione dell'avviatore in caso di superamento dei 600 Ampere, e in caso di slittamento degli assi; si ha solo l'intervento delle sabbiere per tutto il periodo di perdita dell'aderenza quindi occorre fare attenzione ai valori di corrente assorbita.

Saluti, Andrea


Top
 Profilo  
 
 Oggetto del messaggio: Re: E645/6: Indebolimento campo.
MessaggioInviato: sabato 23 aprile 2011, 9:17 
Non connesso

Iscritto il: domenica 2 dicembre 2007, 11:43
Messaggi: 2262
Località: Catanzaro
Diciamo anche che differentemente da una E646/5 la E656 difficilmente possa slittare, vista anche l'imponenza.


Top
 Profilo  
 
 Oggetto del messaggio: Re: E645/6: Indebolimento campo.
MessaggioInviato: sabato 23 aprile 2011, 13:16 
Non connesso

Iscritto il: mercoledì 8 dicembre 2010, 19:16
Messaggi: 508
L'indovinato schema meccanico, la giusta ripartizione delle masse, e soprattutto l'aderenza totale unita ad una massa elevata, hanno fatto delle 6 assi articolate, tra le migliori "trazionatrici". Far slittare una locomotiva come una E 636, E 645, E 646, E 656 in normali condizioni di aderenza, significa non saper fare il macchinista, oppure significa giocare con il banco!!!! La senzazione di tutta sicurezza che ti danno (ahimè ti davano, per alcune) è grande; le senti proprio che "aggrediscono" il binario non sprecando neanche il benchè minimo newton........il verbo slittare, non è di casa su queste macchine.

Saluti e auguroni di buona pasqua, Andrea


Top
 Profilo  
 
 Oggetto del messaggio: Re: E645/6: Indebolimento campo.
MessaggioInviato: sabato 23 aprile 2011, 13:37 
Non connesso

Iscritto il: domenica 2 dicembre 2007, 11:43
Messaggi: 2262
Località: Catanzaro
Sono d'accordissimo Andrea. Specialmente per le stupende E636, dove li si maestrava addirittura con una combinazione di motori in meno. Fantastiche.


Auguri a tutti


Top
 Profilo  
 
 Oggetto del messaggio: Re: E645/6: Indebolimento campo.
MessaggioInviato: sabato 23 aprile 2011, 23:45 
Non connesso

Iscritto il: domenica 29 gennaio 2006, 19:26
Messaggi: 2268
Località: Roma Tiburtina linea merci
non posso che ringraziarvi per aver condiviso la vostra conoscenza


Top
 Profilo  
 
 Oggetto del messaggio: Re: E645/6: Indebolimento campo.
MessaggioInviato: domenica 24 aprile 2011, 20:13 
Non connesso

Iscritto il: domenica 2 dicembre 2007, 11:43
Messaggi: 2262
Località: Catanzaro
Maestri! Ma vogliamo un momento introdurre il concetto di Potenziometro sulle E656/5.
Ora la mia domanda è: So che il potenziometro infulisce sulle transazioni, in che maniera? Tenere il potenziometro ad un livello minimo permette di effettuare delle transazioni a velocità per così dire "non tarate"?

Secondo voi che avete avuto modo di poterci viaggiare molto su queste macchine...una normale transazioni dei motori a che velocità dovesse avvenire?

Come mai sulle sorelle maggiori il potenziometro era assente?


Saluti Pasquosi.

Luigi


Top
 Profilo  
 
 Oggetto del messaggio: Re: E645/6: Indebolimento campo.
MessaggioInviato: domenica 24 aprile 2011, 22:13 
Non connesso

Iscritto il: sabato 10 luglio 2010, 21:29
Messaggi: 284
Il potenziometro ha la funzione di variare la taratura del relais di accelerazione e quindi il valore della corrente di esclusione del reostato ed è ininfluente sulla velocità di transizione.
La funzione del potenziometro è quella di poter adeguare l'esclusione del reostato alla massa rimorchiata ed alla linea, in modo di ottenere un valore il più possibile costante di corrente assorbita.
Le transizioni, io le eseguivo a queste velocità, con loc 646/656:
- S-SP = 30-35 km/h
-SP-P = 60 Km/h
-P-PP = 90-100 Km/h
Con il 645, era possibile farle a velocità leggermente più basse. Cosa intendi per le sorelle maggiori?
Il potenziometro era presente sulle 424 ed è presente anche sulle 444.
Invece, sulle Ale (reostatiche) al posto di un potenziometro, vi era un pulsante di "avviamento accelerato" che variava la taratura del relais di accelerazione.
Sui treni navetta con 646 in coda, vi era un pulsante di "avviamento decelerato" che, quando premuto, provvedeva a tarare a valori più bassi la corrente di esclusione, onde evitare eccessi di spinta in certe particolari condizioni.
Le mie spiegazioni, sono limitate alla sola descrizione e lascio al Maestro Andrea i particolari, visto che, da bravo sprovveduto, ho regalato schemi e varie appena andato in pensione. Ho ancora qualcosa sul 636 e Ale, TGV compreso.
Ciao a tutti
Guido


Top
 Profilo  
 
 Oggetto del messaggio: Re: E645/6: Indebolimento campo.
MessaggioInviato: lunedì 25 aprile 2011, 1:38 
Non connesso

Iscritto il: mercoledì 8 dicembre 2010, 19:16
Messaggi: 508
Questo è un bell'argomento perchè, parlare del potenziometro, ci introduce nella parte del circuito di comando, più complessa della E 656; il comando di rotazione dell'avviatore automatico. Vediamo di approfondirlo insieme analizzando i vari apparecchi.
Come è noto a tutti, l'apparecchio che comanda l'esclusione delle resistenze del reostato, è l'avviatore automatico; fisicamente è costituito da un tamburo in materiale isolante, fatto ruotare da un apposito motorino elettrico dotato di gruppo riduttore/frizione, sulla cui periferia sono sagomate varie piste di rame su cui strisciano delle spazzoline. Ruotando, le sezioni di rame, passano sotto le spazzoline che, a loro volta, chiudono il circuito dei contattori provocandone la chiusura e realizzando l’esclusione delle varie resistenze del reostato di avviamento. L'avanzamento o la retrocessione dell'avviatore, avviene tramite due relè; (RA ed RR). Questi due relè sono comandati, a loro volta, da un importante apparecchio che possiamo definire come il "cervello" del locomotore; il relè di accelerazione elettronico (R.A.E.).

il relè di accelerazione elettronico

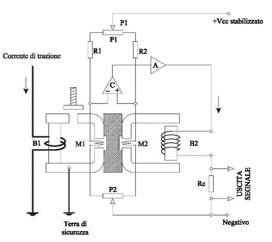
Questo apparecchio fu studiato e perfezionato dall’ufficio studi locomotive del Servizio Materiale e Trazione di Firenze. Esso ha sostituito i relè elettromeccanici tradizionali che erano difficili da tarare e, alcune volte, hanno presentato dei malfunzionamenti; Il relè è il modello I.S. 72, E 656. Per comandare il relè sono stati utilizzati per la prima volta, 4 trasduttori di corrente, uno per ciascuna terna di motori, che utilizzano un particolare elemento elettrico; la magnetoresistenza. Questi trasduttori hanno lo scopo di portare al R.A.E. un segnale proporzionale alla corrente che attraversa la spira ad alta tensione del trasduttore interessato, in modo tale che il relè, possa scegliere tra tutti i segnali che gli pervengono, quello relativo alla terna che assorbe più corrente. Un enorme vantaggio del trasduttore è quello di separare galvanicamente, il circuito ad alta tensione da quello di comando a 24 Volt. Prima di vedere in particolare il R.A.E. vediamo come funziona un trasduttore a magnetoresistenza aiutandoci con lo schema.

Il trasduttore a magnetoresistenza
Allegato:
Disegno CAD Andrea.jpg
Disegno CAD Andrea.jpg [ 78.74 KiB | Osservato 4073 volte ]

La corrente che circola nella terna di motori interessata, passa nella bobina B1 creando un flusso magnetico che concatena la magnetoresistenza M1 influendo sul valore della resistenza stessa. La magnetoresistenza è costituita da un particolare materiale che ha la caratteristica di variare la sua resistenza, al variare dell’intensità del campo magnetico al quale viene sottoposto. La magnetoresistenza M1 è inserita in un circuito del quale fa parte, oltre alle resistenze fisse R1 ed R2 ed ai potenziometri P1 e P2, anche la magnetoresistenza M2 che è immersa nel campo magnetico creato dalla bobina B2, alimentata a bassa tensione stabilizzata attraverso il comparatore C e l’amplificatore A. L’apparecchio deve funzionare in modo che quando nella bobina ad alta tensione B1 circola una certa corrente, quindi un certo flusso magnetico, nella bobina a bassa tensione B2 deve circolare una corrente tale da concatenare nella magnetoresistenza M2, un flusso della stessa entità di quello generato dalla bobina B1. La differenza di potenziale esistente ai capi di RC qundi è proporzionale alla corrente che circola nella bobina B2, ma è anche proporzionale alla corrente che circola in B1. Infatti le due correnti devono creare un flusso magnetico tale da equilibrare il ponte (punti + e – del comparatore alla stessa tensione) altrimenti , il comparatore stesso, provocherebbe una variazione della corrente in B2. Il segnale in uscita da RC, viene inviato al R.A.E. Il motivo perché in realtà le magnetoresistenze sono due, è da ricercarsi nel fatto che la variazione della resistenza in esse, non è lineare con la variazione del campo magnetico ed è oltretutto influenzata dalla temperatura ambiente. A questo punto il relè di accelerazione ha il segnale di riferimento per comandare l’avviatore, per poter regolare l’esclusione del reostato in base alla corrente assorbita; cerchiamo di capirci meglio: Premesso che il R.A.E. fa avanzare l’avviatore con un valore di corrente, nel circuito di trazione, superiore ai 55 Ampere e lo fa retrocedere se tale valore supera i 600 Ampere. Supponiamo di esere al banco di una E 656; prima di partire impostiamo il potenziometro a cica ¾ della sua rotazione (circa 450 Ampere max) a questo punto abbiamo impostato il valore massimo di corrente che il nostro caimano assorbirà dalla linea. Appena ricevuto l’ordine di partenza, spostiamo l’invertitore di marcia su avanti A e la maniglia del banco in S. La locomotiva, con tutto il reostato incluso, si inserisce con 163 Ampere quindi superiore a 55 Ampere; a questo punto l’avviatore automatico comincia ad avanzare escludendo il reostato con una velocità di rotazione tale da non permettere di superare i 450 Ampere impostati. Adesso se voglio aumentare l’accelerazione, non dovrò far altro che aumentare il potenziometro, ed il R.A.E. regolerà di conseguenza l’avviatore. Come valore limite posso raggiungere i 550 Ampere max. Se per un guasto allo stabilizzatore dell’avviatore, la rotazione dello stesso assumesse valori incontrollati, provocando assorbimenti superiori a 600 Ampere, il R.A.E. ne provoca l’immediata retrocessione, non permettendo di riavanzare fino a quando la corrente non ha raggiunto i valori impostati dal macchinista col potenziometro. Se invece la corrente dovesse supersre i 650 Ampere, avviene lo scatto del relè di massima di ramo, con la conseguente apertura dell’I.R. Le condizioni realizzate dal R.A.E., sono queste;

RA chiuso – RR chiuso o aperto; avviatore avanza
RA aperto – RR chiuso; avviatore fermo
RA aperto – RR aperto ; avviatore retrocede

La regolazione dell'accelerazione con i potenziometri, è limitata solo alla fase di esclusione del reostato, come giustamente ha detto Guido; le combinazioni motori con le relative velocità, sono del tutto indipendenti dalla regolazione fatta col potenziometro. Normalmente quando si effettuano le transizioni con treni pesanti, specialmente passando dalla SERIE alla SERIE PARALLELO, è una buona abitudine riportare il potenziometro un pò indietro; in questo modo si effettua un transizione senza quel fastidioso strappo e si riduce contemporaneamente l'assorbimento di corrente....sta poi al manico del "maestro"!
Credo di averci messo tutto.......a proposito, ho aperto un thread apposito dove ho elencato tutti i relè, e il loro scopo, della E 656.

Saluti, Andrea


Top
 Profilo  
 
 Oggetto del messaggio: Re: E645/6: Indebolimento campo.
MessaggioInviato: lunedì 25 aprile 2011, 10:46 
Non connesso

Iscritto il: domenica 2 dicembre 2007, 11:43
Messaggi: 2262
Località: Catanzaro
Quindi le E646 o 645 non avevano un potenziometro. La cosa che ora mi è curiosa è la seguente:

Sincrono, tu dicevi che sulle pilote poste in testa ai treni navetta e con in coda una E646 ci fosse questo tasto, credo come quelli per l'azionameto dei trolley, che portava ad un decelleramento. Quindi questo tasto sortiva l'effetto contrario di un potenziometro normale agendo sulle "normali" correnti della locomotiva posta in coda, in questo caso della E646. Se invece in coda ci fosse stata la E656 la procedura era la stessa? Visto che questa macchina aveva la possibilità di variare la corrente con potenziometro. E altra curiosità...è possibile impostare il potenziometro dalla macchina posta in coda e comandata da una pilota e poi conseguentemente agire su quel famoso tasto di delcelerramento?


Questo argomento mi piace moltissimo.........


Top
 Profilo  
 
 Oggetto del messaggio: Re: E645/6: Indebolimento campo.
MessaggioInviato: lunedì 25 aprile 2011, 17:32 
Non connesso

Iscritto il: sabato 10 luglio 2010, 21:29
Messaggi: 284
Il pulsante era, come giustamente segnalato tu, sulla pulsantiera della vettura pilota. Non avendo mi fatto treni navetta con 656, non so se la funzione fosse identica. Sulle 645/646, l'esclusione del reostato è manuale e anche sulle 646 con avviatore automatico, quando la guida avveniva dalla locomotiva, l'esclusione era sempre ad opera del "maniglione", quindi niente potenziometro.
Poi, per risponderti all'ultima domanda, non è possibile impostare il potenziometro se la macchina è in coda perchè è il banco abilitato che impartisce i comandi, quindi la pilota. Altrimenti succederebbe anche con locomotiva in testa, dato che c'è un potenziometro per cabina e di cabine ce ne sono due. Chi comanda, sempre, è il banco abilitato.


Top
 Profilo  
 
 Oggetto del messaggio: Re: E645/6: Indebolimento campo.
MessaggioInviato: lunedì 25 aprile 2011, 18:04 
Non connesso

Iscritto il: mercoledì 8 dicembre 2010, 19:16
Messaggi: 508
Quando ci troviamo con una E 656 telecomandata, di spinta in coda, la centralina "delfina" imposta automaticamente la massima corrente di avviamento, a 480 Ampere. Nel caso volessimo ottenere un avviamento, con un tempo di esclusione del reostato un po più lungo con meno accelerazione, va premuto per il tempo necessario, il pulsante "avv. decelerato"; in questo caso avremo un assorbimento massimo di circa 300 Ampere. L'abilitazione del banco della pilota (inserendo la chiave di blocco della locomotiva) invia un segnale in centralina, che fa riconoscere il banco abilitato; a questo punto tutti i comandi relativi alla trazione e agli ausiliari, possono essere comandati dalla carrozza pilota.


Top
 Profilo  
 
 Oggetto del messaggio: Re: E645/6: Indebolimento campo.
MessaggioInviato: lunedì 25 aprile 2011, 18:45 
Non connesso

Iscritto il: domenica 2 dicembre 2007, 11:43
Messaggi: 2262
Località: Catanzaro
Ok quindi il tutto avviene in automatico grazie alla centralina Delfina su una E656. Perfetto.


Top
 Profilo  
 
Visualizza ultimi messaggi:  Ordina per  
Apri un nuovo argomento Rispondi all’argomento  [ 46 messaggi ]  Vai alla pagina Precedente  1, 2, 3, 4  Prossimo

Tutti gli orari sono UTC + 1 ora [ ora legale ]


Chi c’è in linea

Visitano il forum: Nessuno e 6 ospiti


Non puoi aprire nuovi argomenti
Non puoi rispondere negli argomenti
Non puoi modificare i tuoi messaggi
Non puoi cancellare i tuoi messaggi
Non puoi inviare allegati

Cerca per:
Vai a:  
banner_piko

Duegi Editrice - Via Stazione 10, 35031 Abano Terme (PD). Italy - Tel. 049.711.363 - Fax 049.862.60.77 - duegi@duegieditrice.it - shop@duegieditrice.it
Direttore editoriale: Luigi Cantamessa - Amministratore unico: Federico Mogioni - Direttore responsabile: Pietro Fattori.
Registro Operatori della Comunicazione n° 37957. Partita iva IT 05448560283 Tutti i diritti riservati Duegi Editrice Srl